水性漆、通常是以树脂、或油、或乳液为主,按需要添加各种颜料、填料以及相应助剂,用有机溶剂或水配制而成。因此其废水具有以下几个特点:间歇排放,水质和水量波动比较大;各生产工序产生的废水差异很大;废水水量少但污染物组成十分复杂;含多种有毒的、难以生化降解的高分子和有机化合物,浓度高、色度高;悬浮物含量高。?
漓源环保在水性漆工业废水处理工程中,多采用化学方法、物理方法和生物方法相结合处理,具体水性漆废水处理工艺如下:

生物处理法是利用微生物的代谢,将有毒、有害的有机物转化为毒性较小的物质,成本上经济合理。然而,涂料废水一般浓度高,并含有大量有毒的有机物,难以直接生物降解;因此目前国内外大多采用物化法和生物法相结合的技术,即利用物化法先对水质、水量充分匀化,以此降低对后续生物处理的冲击负荷。
物理化学法作为水性漆废水的预处理或单一处理手段,在去除水性漆废水中的悬浮物和颜料色素等物质以及固体物质和重金属等方面效果十分显著。物化处理常用的有气浮、混凝沉淀、吸附、膜分离等方式,其中气浮、混凝沉淀主要用于前处理,吸附、膜分离用于深度处理。
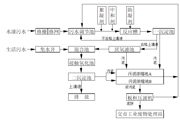
生产车间排出的水漆废水,经格板,格网截留大颗粒悬浮物后进入废水调节池,在调节池内进行水质水量的调节。利用废水泵将均质废水提升至反应槽进行混凝反应,然后通入一沉淀池沉去悬浮物,上清液通入压氧滤池进行厌氧生物降解后,与生活废水在混合池混匀之后泵入接触氧化池中进行好氧生物处理,蕞后通入二沉淀中去除悬浮物,上清液排放。一、二沉淀池及厌氧滤池中产生污泥均排入污泥浓缩池,经板框压滤机脱水后交由市工业废物处理站处理。
高难度工业污水更需要科班专业团队,漓源环保20年经验工程师为您消除环保难题。
漓源环保工程师联系电话:辛工:13580340580 张工:13600466042










